Устройство, преимущества и недостатки
Конструкция магнитного пускателя состоит из нескольких элементов: корпуса, выполненного из прочного диэлектрического материала, катушки, пружины и блока контактов с подвижной частью сердечника. Катушка и сердечник образуют электромагнит. Эта пара выполняет основную функцию прибора.
По устройству трехфазные магнитные пускатели нельзя отнести к сложным конструкциям
К преимуществам пускателей можно отнести:
- общедоступность;
- простой принцип работы;
- возможность управления приборами на расстоянии;
- обеспечение защиты от перегрузок.
У данного устройства есть и некоторые недостатки:
- подключение должно производиться квалифицированным электриком;
- приборы не подлежат ремонту, так как это очень трудоемкий процесс;
- даже во влагозащищенном варианте пускатели не выдерживают прямого попадания воды.
Как правильно подобрать электромагнитный пускатель
Учитывая несколько широкий ассортимент изделий подобного рода, который присутствует на коммерческом рынке, правила подбора становятся более чем актуальными для конечного пользователя.
Технические параметры прибора
Точный и правильный выбор магнитного пускателя на 380 вольт, к примеру, для электродвигателя, обеспечит бесперебойную работу мотора, и главное, – безопасность электрической системы.

Подбирается конкретный прибор, конечно же, исходя из технико-эксплуатационных параметров предполагаемой к подключению нагрузки. Существенное влияние на правильный выбор оказывает и принадлежность изделия к тому или иному бренду.
Следует отметить – на рынке присутствует достаточно высокий процент продукции низкого качества. Поэтому бренд, в этом случае, является важным критерием подбора.
Маркировка и тип крепления изделий
Каждый прибор, во всяком случае, фирменный, имеет соответствующую маркировку непосредственно на корпусе. Опираясь на технические сведения, содержащиеся в маркировке, достаточно просто выбрать коммутационное устройство в точном соответствии с требуемыми параметрами.

Так, коммутационные устройства той же имеют примерно следующую систему маркировки:
А-26-30-10
Расшифровывается строка кодировки следующим образом:
- «А» – буквенное обозначение указывает на тип прибора;
- «26» – второй цифровой маркер определяет номинальный ток в амперах;
- «30» – третье обозначение указывает число силовых контактов;
- «10» – последнее число характеризует число вспомогательных контактов.
При этом для двух последних позиций списка характерным является разделение цифр. То есть, если указывается цифра «30», это означает наличие трех (3) нормально открытых контактов и отсутствие (0) нормально закрытых контактов.
Аналогичная расшифровка и для цифрового кода (10), указывающего на дополнительные контактные группы.

Подбирая исполнение магнитного пускателя на 380В под соответствующие цели, следует обратить внимание на технику крепления прибора. Как правило, значительная доля устройств современной конфигурации выполняется с учётом установки на DIN-рейке. Но также существуют конструктивные исполнения приборов под крепление традиционным образом – винтами
Но также существуют конструктивные исполнения приборов под крепление традиционным образом – винтами
Как правило, значительная доля устройств современной конфигурации выполняется с учётом установки на DIN-рейке. Но также существуют конструктивные исполнения приборов под крепление традиционным образом – винтами.
Особенности эксплуатации
Чем магнитные пускатели отличаются от контакторов

Пускатель магнитный
Интересна терминология: почему используется слово «магнитный». Причина проста – внутри непременно стоит катушка магнитного пускателя, позволяющая выполнить быстрый и безошибочный старт. Причём производится это не движением руки, а при помощи импульса тока, что делает возможным создание дистанционных устройств управления. Везде присутствуют катушки, чем же отличаются контакторы и магнитные пускатели? Рассмотрим вначале причины, вызывающие необходимость в принятии защитных мер:
Дороговизна
Двигатель считается сложным механизмом, а на практике – вдобавок дорогим. Следовательно, требуется бережно обращаться с оборудованием, чтобы не тратить лишних денег. Налицо первая причина. При традиционном прямом пуске развивается большой крутящий момент, но одновременно резкие толчки не всегда подходят для указанного типа устройств. К примеру, применительно к насосам способен образоваться гидравлический удар, что потенциально приводит к выходу клапанов из строя.
Любой бытовой водонагреватель должен эксплуатироваться бок о бок с защитой от подобных перегрузок. Частично удар способен принять гидроаккумулятор. Но скачки все равно вредят защитной эмали. В результате – трещины, в перспективе – разрушение защитного покрытия. Вредит слишком резкий пуск и двигателю. Отдельные детали быстрее приходят в негодность. Таким образом, магнитный пускатель признаётся необходимым сопровождением для дорогого оборудования.
Токопотребление и перегрузка
На старте асинхронный двигатель потребляет чрезвычайно большой ток в сети 220 В, ничего не поделаешь. На заводе обычно подобных двигателей в избытке, а лишние помехи по шине питания не нужны. Добавочная веская причина: возможность одновременного запуска нескольких устройств, что в перспективе грозит перегрузкой электропроводки и срабатыванием систем защиты. В части окажутся ложными, но повреждение изоляции кабелей не приветствуется, замена их – долгий и сложный процесс, не говоря уже о цене. Пусковой ток возможно снижать. Рассматриваемый класс устройств это и делает.

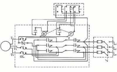
Схема магнитного пускателя с реверсивной возможностью
Многофункциональность
Одновременно магнитные пускатели представляют ряд других функций. К примеру, реверс. При необходимости изменением коммутации обмоток реверсивный магнитный пускатель меняет направление вращения вала на противоположное. Внутри стоит схема предохранения от одновременного включения обеих цепей. В результате магнитный пускатель позволяет выполнить процесс реверса безболезненно. Известны прочие специфические особенности, которые рассмотрим ниже. Избранные модели прекращают питание при исчезновении одной фазы или даже контролируют перекосы напряжения.
Из сказанного понятно, что контактор просто замыкает и размыкает цепь, тогда как магнитные пускатели одновременно выполняют дополнительные функции по защите либо снижению пускового тока. Вывод: контактор территориально входит в состав пускателя и выполняет приблизительно аналогичные функции (не всегда) совместно с другим оборудованием.
Чем отличаются магнитные пускатели от контакторов
Оба прибора являются коммутационными, то есть управляют силовыми сетями. И чаще их устанавливают в систему запуска электродвигателей. И в том, и в другом приборе есть кроме силовых контактов хотя бы один, а чаще больше, который используется для цепи управления.
В остальном они различаются. Во-первых, по размерам и массе. Пускатели намного компактнее. При этом их вес намного меньше. К примеру, если взять в разные руки оба прибора одного номинала, то контактор в разы тяжелее. К тому же надо отметить, что контакторов, которые бы были рассчитаны на малые токи, просто не существует. Их в силовых сетях заменяют пускатели.
Во-вторых, все дело в конструкции. Контакторы – это приборы открытого типа. У них нет корпуса и крышки. Поэтому монтаж и подключение контакторов производят в специальных помещениях, которые обязательно закрываются на ключ. В такие помещения посторонним вход запрещён. К тому же они хорошо закрыты от атмосферных осадков. В конструкции контакторов присутствуют дугогасительные камеры.
![]()
Контактор для силовой цепи Источник dc-electro.ru
Последних в пускателях нет. Но эта разновидность оборудована герметичным корпусом, закрытым крышкой. Есть модификации, располагающиеся в металлических кожухах. Поэтому пускатели можно устанавливать в любом месте, даже на открытом воздухе.
В-третьих, пускатель магнитный в своей конструкции имеет три пары силовых контактов. Поэтому основное их назначение – управление электродвигателями. Контакторы предназначаются для управления любого вида электрической цепи. Поэтому в них количество силовых контактов может варьироваться в диапазоне 2-4.
Других отличий нет.
Контакторы и пускатели
Эти устройства ничем принципиально не отличаются от пускателей. Назначение, устройство, принцип действия у них те же. Отличие заключается в том, что контакторы предназначены для работы в цепях с высокими значениями токов и напряжений, поэтому их габариты соответствующие.
Защитного корпуса они не имеют, поэтому ставят их в закрытых помещениях, защищенных от внешнего воздействия.
Контакторы снабжены более мощными силовыми контактами и дугогасителями; у пускателей их нет.
Этими устройствами снабжены электровозы, трамваи, троллейбусы и промышленные предприятия, где они замыкают и размыкают силовые цепи.
Принцип работы
Основная область применения этого прибора – производство. Хотя и в быту их устанавливают, если хозяин частного дома организовал для себя небольшую мастерскую.
Правила установки пускателей разнообразны. К примеру, он может быть смонтирован в сам щит станка, или быть вынесен за его пределы, тогда монтаж производят в распределительный щит. Последние устанавливают в щитовых комнатах. Кнопки, которыми проводят управление прибором, выносят за пределы щитов в любое требуемое место. То есть само управление производится дистанционно.
Назначение электрического элемента сети – включать или по-другому замыкать и размыкать питающую сеть. Все дело в том, что другие приборы этого типа, а именно рубильники или выключатели, в электроустановках использовать нельзя, потому что последние при включении потребляют большой пусковой ток, превышающий номинальный в три раза. Именно поэтому в сеть проводят подключение пускателя, потому что он эти токи выдерживает.
Чисто конструктивно магнитный пускатель – прибор несложный. В нем два вида контактов: подвижные и неподвижные. Первые называются так потому, что они двигаются вместе с якорем, который перемещается под действием магнитного пола в сторону сердечника, когда электрический ток подаётся на последний. Сердечник располагается в катушке, и он сам запитывается своей отдельной цепью, чтобы создать магнитное поле. Оно создаётся именно внутри катушки.
![]()
Устройство магнитного пускателя Источник infourok.ru
По сути, принцип работы магнитного пускателя заключается в следующем:
- нажали кнопку «Пуск»;
- питание подаётся на сердечник и на движущиеся контакты;
- сердечник втягивает в себя якорь;
- он за собой тянет подвижные контакты;
- последние прижимаются к неподвижным контактам.
Если необходимо обесточить электроустановку, то нажимается кнопка «Стоп». Она перекрывает подачу электроэнергии на сердечник. Магнитное поле исчезает, якорь уходит в своё первоначальное положение, вытягивая за собой подвижные контакты. Между двумя парами контакта образуется зазор. То есть питающая цепь прерывается.
Необходимо отметить, что сам магнитный прибор не является так называемым независимым устройством в плане функциональности. К примеру, УЗО таковым элементом питающей сети является. Пускатель является частью электрической сети, куда входят сам этот элемент, а также спаренные кнопки управления. Без последних он работать не будет.
![]()
Кнопки управления «Пуск» и «Стоп» Источник opt-1362940.ssl
При этом надо обозначить и тот факт, что пускатель магнитный является своеобразной защитой электрического мотора от перегрева, потому что в нем установлено тепловое реле. И если электродвигатель начинает работать под большой нагрузкой, то есть он начинает перегреваться, пускатель его тут же отключит сам в автоматическом режиме.
Есть у этого прибора ещё один немаловажный фактор в плане его установки в питающую сеть. Так как он является прибором коммутационным, то есть работающим от кнопок, то нет никакой вероятности, что он включится самопроизвольно. К примеру, если по каким-то причинам напряжение в сети исчезло, любой станок отключится. Если на месте пускателя стоял обычный рубильник, то станок сам включился бы, если бы электричество снова подали бы на станок.
Представьте себе, если кто-то из рабочих вдруг решил провести небольшой ремонт оборудования, не отключив рубильник. Могла бы быть серьёзная травма. С магнитным пускателям этого не может произойти. Потому что, если вы на кнопку «Пуск» не нажали, станок не включится.
Критерии выбора
Во время выбора пускателя следует руководствоваться его базовыми техническими характеристиками, а также некоторыми конструктивными особенностями, которые и рассмотрим ниже.
Напряжение (номинальное) в коммутируемой цепи
Подавляющее большинство магнитных пусковых устройств используется для запуска асинхронных электродвигателей, имеющих коротко замкнутый ротор и рассчитанных на внутризаводское напряжение 220 В/380 В. В случае, если используются электромоторы под вольтаж 380 В/660 В (что бывает значительно реже), то и пускатель надо выбирать соответствующий им по напряжению.
Номинальная величина тока основных контактов
Соотношение величин тока коммутационного устройства и тока подключаемой нагрузки – один из важнейших параметров при выборе пускателя. Для ПУ, производство которых ведется в соответствии с ГОСТами, применяется условное деление на классы.
Для того, чтобы произвести выбор устройства по этому параметру, можно воспользоваться следующей таблицей:

Характеристики ПМЛ
Износостойкость коммутационная
Ее величина равна гарантированному количеству срабатываний, заявленному фирмой-изготовителем. Все пусковые устройства в данном случае делятся на 3 класса износостойкости: А, Б, В. Первый из них – самый высокий. Он гарантирует, что пускатель выдержит не менее 1,5 млн циклов. Классу Б соответствует величина от 630.000 до 1,5 млн циклов. Класс В – самый низкий. Приборы, отнесенные к нему, выдерживают от 100.000 до 500.000 рабочих циклов.
Износостойкость механическая
Это не менее важная характеристика, которая показывает количество возможно допустимых включений/выключений аппарата без выхода из строя (при этом, все манипуляции в данном случае выполняются без нагрузки, а чисто механически). Величина этого параметра, в отличие от срабатывания под напряжением, значительно больше. В зависимости от типа ПУ она может составлять от 3 млн циклов до 20 млн циклов.
Количество полюсов
Для питания трехфазных электромоторов в большинстве случаев используются трехполюсные магнитные пускатели. Но, иногда возникают ситуации (например, когда источником нагрузки являются электронагревательные системы либо сети освещения), когда лучшим вариантом будет выбор многополюсного пускателя (среди таких устройств зарубежного производства встречаются аппараты с восемью и более полюсами).

Количество полюсов
Напряжение катушки (номинальное)
Большая часть пускателей, используемых при управлении электрооборудованием, имеют установленные в них катушки, рассчитанные на тоже напряжение, что и питающая сеть. При этом, иногда может возникнуть потребность в пускателе, имеющим катушку с напряжением, отличным от сетевого (к примеру, при обустройстве автоматических цепей). Производимые в настоящее время ПУ позволяют выбрать катушку под любое стандартное напряжение (9, 12,24,36…380 вольт, а некоторые и под более высокое).
Количество вспомогательных контактов и их параметры
Кроме главных контактов, служащих для коммутации основных электрических цепей, большинство магнитных пускателей также имеет и дополнительные (вспомогательные), срабатывание которых происходит одновременно со срабатыванием главных. Основное их предназначение – подключение сигнальных устройств, цепей блокировки, управления и других. Все эти дополнительные контакты делятся на два типа – нормально замкнутые и нормально разомкнутые. Первые замкнуты при выключенной главной катушке, и наоборот, а вторые синхронны с ней.
Возможность реверса
Для управления реверсивными электромоторами следует выбирать реверсивные ПУ, внутри которых находятся два отдельных пускателя, подсоединенных друг к другу.
Защита
В базовом исполнении магнитные пускатели, как правило, не имеют систем защиты электрооборудования. При необходимости этот блок можно приобрести дополнительно
Кроме этого, как и для всего электрооборудования, при выборе ПУ следует обратить внимание на величину его климатического параметра (IP) – чем хуже условия среды, в которых он будет работать, тем величина этого параметра должна быть выше

Пускатель в корпусе
Назначение и различие средств коммутации
Тонкости подключения устройства на 220 В
Реверсивная схема подключения электродвигателя через пускатели
В некоторых случаях необходимо обеспечить вращение двигателя в обе стороны. Например, для работы лебедки, в некоторых других случаях. Изменение направления вращения происходят за счет переброса фаз — при подключении одного из пускателей две фазы надо поменять местами (например, фазы B и C). Схема состоит из двух одинаковых пускателей и кнопочного блока, который включает общую кнопку «Стоп» и две кнопки «Назад» и «Вперед».
Реверсивная схема подключения трехфазного двигателя через магнитные пускатели
Для повышения безопасности добавлено тепловое реле, через которое проходят две фазы, третья подается напрямую, так как защиты по двум более чем достаточно.
Пускатели могут быть с катушкой на 380 В или на 220 В (указано в характеристиках на крышке). В случае если это 220 В, на контакты катушки подается одна из фаз (любая), а на второй подается «ноль» со щитка. Если катушка на 380 В, на нее подаются две любые фазы.
Также обратите внимание, что провод от кнопки включения (вправо или влево) подается не сразу на катушку, а через постоянно замкнутые контакты другого пускателя. Рядом с катушкой пускателей изображены контакты KM1 и KM2
Таким образом реализуется электрическая блокировка, которая не дает одновременно подать питание на два контактора
Таким образом реализуется электрическая блокировка, которая не дает одновременно подать питание на два контактора.
Магнитный пускатель с установленной на нем контактной приставкой
Так как нормально замкнутые контакты есть не во всех пускателях, можно их взять, установив дополнительный блок с контактами, который называют еще контактной приставкой. Эта приставка защелкивается в специальные держатели, ее контактные группы работают вместе с группами основного корпуса.
На следующем видео реализована схема подключения магнитного пускателя с реверсом на старом стенде с использованием старого оборудования, но общий порядок действий понятен.
СХЕМА ПОДКЛЮЧЕНИЯ МАГНИТНОГО ПУСКАТЕЛЯ
Прежде чем приступить к практическому подключению пускателя — напомним полезную теорию: контактор магнитного пускателя включается управляющим импульсом, исходящим от нажатия пусковой кнопки, с помощью которой подается напряжение на катушку управления. Удержание контактора во включенном состоянии происходит по принципу самоподхвата – когда дополнительный контакт подключается параллельно пусковой кнопке, тем самым подавая напряжение на катушку, вследствие чего пропадает необходимость удерживать кнопку запуска в нажатом состоянии.
Отключение магнитного пускателя в этом случае возможно только при разрыве цепи управляющей катушки, из чего становится очевидной необходимость использования кнопки с размыкающим контактом. Поэтому кнопки управления пускателем, которые называют кнопочным постом, имеют по две пары контактов – нормально открытые (разомкнутые, замыкающие, НО, NO) и нормально закрытые (замкнутые, размыкающие, НЗ, NC)
Данная универсализация всех кнопок кнопочного поста сделана для того, чтобы предвидеть возможные схемы обеспечения моментального реверса двигателя. Общепринято называть отключающую кнопку словом: «Стоп » и маркировать её красным цветом. Включающую кнопку часто называют пусковой, стартовой, или обозначают словом «Пуск », «Вперёд », «Назад ».
Если катушка рассчитана на срабатывание от 220 В, то цепь управления коммутирует нейтраль. Если рабочее напряжение электромагнитной катушки 380 В, то в цепи управления протекает ток, «снятый» с другой питающей клеммы пускателя.
Схема подключения
Подключение УЗО и автомата: схема
Одним из базовых элементов магнитного контактора является кнопка.
Кнопки осуществляют «Пуск», «Назад», «Вперед», «Стоп»

Рис. 6 Кнопки управления и их подсоединение в цепь
Вышеупомянутые элементы обеспечивают дистанционное управление пускателя.
Кнопка «Стоп» задействует размыкающий контакт, благодаря которому напряжение попадает на схему управления.
Кнопка «Пуск» нужна для того, чтобы контакт замкнулся, через него будет течь ток.

Рис. 7 Схема подключения контактора магнитного
Схема, представленная на рис. 7, показывает стандартный запуск мотора двигателя.
Как подключить магнитный пускатель? Нужно уделить надлежащее внимание вышеупомянутой схеме. Данная цепь поделена на две части:. Данная цепь поделена на две части:
Данная цепь поделена на две части:
- Силовая – питание приходит от переменного источника напряжения (380 V) и подразделяется на три основных фазы:
- «А»;
- «В»;
- «С».
Силовой блок содержит выключать QF1, несколько силовых выводов: 1L1-2T1, 3L2-4L2, 5L3-6T3 и двигатель «М».
- Цепь управления – получает сигнал с фазы «А». В этой же цепи присутствуют:
- сигнал «стоп» — SB1;
- сигнал «пуск» — SB2;
- обмотки контактора КМ1;
- дополнительный элемент 13НО-14НО.
Схема включение 13НО-14НО осуществляется параллельно SB2.
Запуская QF1 фазы «А», «В», «С» попадают на контакты 1L1, 3L2, 5L3 и переходят в дежурное положение. Поступление фазы «А» на контакт «3» осуществляется через кнопку «Стоп». Элемент 13НО продолжает оставаться в дежурном положении на этих двух контактах. Электрическая цепь готова. Обязательным условием работы с электродвигателями – электрические схемы с тепловым реле, имеющее свойство защиты прибора от токовых перегрузок.
Современные пускатели контакторные, авто-выключатели могут быть размещены в одном щитке на одной DIN-рейке. Система автоматизированного управления (САУ), отвечающая за взаимодействие всех элементов магнитных установок, технологических процессов и контроллеров основана на применении магнитных пускателей.
Приведенная информация данной статьи, позволит с легкостью сконструировать такого рода схему и использовать ее по необходимому назначению.
МП серии ПМЛ
Они выпускаются от 1-й до 8-й величин по номинальному току, причем 4-я величина может иметь значение тока 63 или 80 А. Последние две величины на ток 125 (160) А и 250 А начали выпускаться относительно недавно.
Каждой величине соответствуют 7 модификаций в зависимости от возможности обеспечения реверса АД и укомплектованности ЭТР, из которых с 1 по 6 эквивалентны соответствующим модификациям МП серии ПМА, а модификации 7 относятся к МП со схемой переключения обмоток АД со звезды в треугольник (см. п.1.2.1 классификации МП). Таким образом, всего может быть 8 х 7= 56 модификаций.
Каждая из этих модификаций, как и в серии ПМА, может быть выпущена в семи исполнениях:
0 – открытое без кнопок;
1 – защищенное без кнопок;
2 – закрытое без кнопок;
3 – защищенное с кнопками;
4 – закрытое с кнопками;
5 – защищенное с кнопками и лампой сигнализации;
6 – закрытое с кнопками и лампой сигнализации.
Таким образом, всего может быть 56 х 7 = 372 исполнения МП серии ПМЛ.
По роду тока в катушке магнитный пускатель ПМЛ может быть двух видов: 0 – с катушкой переменного тока и одним размыкающим вспомогательным контактом (для 3-й и 4-й величин – с одним размыкающим и одним замыкающим вспомогательным контактом); 1 – с катушкой переменного тока и одним нормально разомкнутым вспомогательным контактом.






























